永磁汽油發電機半控整流技術研究
永磁汽油發電機輸出的交流電頻率范圍在300Hz~700Hz,輸出電壓最大可達600V,需要將其輸出的交流電轉換成高壓直流電后逆變成規定幅度、頻率的交流輸出。但是當負載改變時,會引起便攜式汽油發電機輸出的三相交流電幅值、頻率均在一定范圍內變化,使得上述高壓直流電難以穩定。為獲得穩定的輸出電壓,一般通過可控整流。
可控整流常用的方法是通過改變可控硅的導通角來控制電壓的,一般采用模擬電路或專用芯片如TC787等。模擬電路由于分立元件多,控制精度較低,目前已很少采用。而專用芯片只可以適應一定的電壓頻率范圍,且需修改外部電路參數,使用時不夠靈活。本文以dsPIC30F2010作為數字控制器的核心,它是Microchip公司專為電源控制所設計的一種16位數字信號控制器,具有DSP功能強,運行速度快的特點,通過軟件編程來實現半控整流,觸發脈沖的控制角和觸發脈沖的寬度都可通過軟件設置,具有控制算法靈活,便于參數調整的特點,大大簡化了硬件電路。
1、電路拓撲
圖1為可控硅半控整流電路拓撲。三相半控整流電路由3個可控硅和3個二極管組成。3個可控硅共陰極連接,其觸發脈沖互差1/3周期。當相電壓最大的那相可控硅被觸發導通后,負載電流從該可控硅流出至相電壓最小的那路流回。設相電壓為Ua,控制角為α,則直流輸出電壓可表示為:
Ud=1.17Ua(1+cosα) (1)
通過改變控制角α可控制直流輸出電壓Ud。

圖1 半控整流電路拓撲
2、軟件系統設計
2.1系統結構
圖2為永磁汽油發電機整流控制系統框圖,它由電壓采樣電路、同步信號調理電路、脈沖放大電路和控制器數據處理等部分組成。

圖2 整流控制系統框圖
2.2同步信號調理
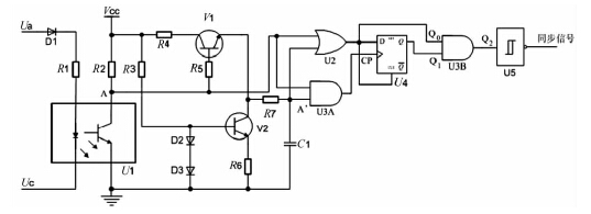
線電壓Uac與相電壓Ua相位差為30°,設計時以交流電信號Uac調理為同步信號后作為A相觸發信號的起始相位參考。圖3為同步信號調理電路圖,將發電機輸出的交流電信號Ua和Uc經光耦進行隔離輸出,產生近似方波信號,光耦輸出信號再經過積分電路、前后沿凈化電路,消除前后沿干擾信號,將最終產生的同步信號送到控制器的捕捉輸入I/O口。捕捉輸入I/O口在同步信號的上升沿,將計數時間保存在相應的寄存器中。

圖3 同步信號調理電路圖
同步信號的作用是使控制器能在每個周期相同的時刻產生觸發脈沖,使對應的可控硅導通。圖4為同步信號Usyn和線電壓Uac的波形圖,Usyn為0~5V的方波,對應左側坐標,Uac為高壓正弦波,對應右側坐標。

圖4 同步信號波形圖
2.3觸發角控制
控制器根據電壓采樣電路測得的反饋直流電壓Ud與預設參考電壓Ur比較后,通過數字PID控制器計算觸發信號控制角α,使輸出電壓穩定在設置值。
對三相半控橋的觸發控制采用增量式PID控制算法[7],其公式為:
Δu(k)=K{pe(k)-e(k-1)+(T/TI)*e(k)+TD/T[e(k)-2e(k-1)+e(k-2})] (2)
數字PID控制器主要參數是比例系數Kp、積分時間TI和微分時間TD,式中的T為采樣周期。采用歸一參數整定法:令T=0.1Tk;TI=0.5Tk;TD=0.125Tk,式中Tk為純比例作用下的臨界振蕩周期。則:
Δu(k)=Kp[2.45e(k)-3.5e(k-1)+1.25e(k-2)] (3)
問題簡化為整定參數Kp,改變Kp并觀察控制效果。在本系統中,通過多次試驗比較控制效果,考慮到Kp過大時系統超調會隨之增大,容易產生振蕩,使系統穩定性變差,經過多次試驗,采用分段PID控制。當電壓誤差在50V以內時,Kp取3,當誤差在50V以上時,Kp取8,使系統能穩定工作且負載突變時具有較快的響應。
2.4觸發脈沖生成
圖5為控制器的主程序流程圖。同步信號送入控制器dsPIC30F2010的捕捉輸入I/O口,當同步信號的上升沿來臨時產生中斷,以兩次上升沿之間的定時器3計數差值計算同步信號周期T,并判斷測得的信號周期是否落在有效工作頻率范圍內,對異常擾動不動作。當同步信號周期有效,使能觸發輸出。
根據測得的同步信號上升沿作為觸發的相位調節基準計算控制角,在捕捉中斷子程序中按算得的控制角作相應延遲,由控制器的I/O口產生A相觸發信號,并啟動定時器1。在A相觸發產生后延遲T/3,進入定時器1中斷子程序,根據控制角作相應延遲,由控制器的I/O口產生B相觸發信號,并啟動定時器2,關閉定時器1。在B相觸發產生后延遲T/3,進入定時器2中斷子程序,根據控制角作相應延遲,由控制器的I/O口產生C相觸發信號,并關閉定時器2。

圖5 控制器的主程序流程圖
當下一周期三相交流電信號輸入時,重復步驟以上步驟,各相信號的起始相位與觸發控制角即時更新,與輸入的三相交流電相位保持同步,控制器產生的三路觸發信號,經過脈沖放大電路將觸發信號發大,控制相應的可控硅。算得的控制角乘以周期補償系數T2/T1(T2為當前時刻的信號周期值,T1為上一時刻的信號周期值)為實際控制角α,以快速跟蹤頻率不斷變化的電壓信號,改變相應可控硅的導通時刻,進而改變整流輸出,實現對輸出電壓的閉環控制。

圖6 脈沖放大電路
為滿足可控硅門極對觸發脈沖功率的要求,采用脈沖變壓器對控制器I/O口輸出的觸發脈沖進行隔離、放大后加至可控硅的門極。圖6為其中一路脈沖放大電路,DRVA為經過放大的A相觸發脈沖信號。
3、試驗結果
永磁汽油發電機額定功率1kW,輸出電壓為300~600V,頻率為400~700Hz,整流電壓Ud設為340V。如圖7所示,在負載不變的情況下,輸出電壓Ud十分穩定。進行負載切換試驗,由600W加至1000W的整流電壓輸出波形如圖7(a)所示,由1000W減至200W的整流電壓輸出波形如圖7(b)所示??梢钥闯鲇奢p載到重載時整流電壓降低后恢復迅速,響應時間在100ms左右,由重載到輕載時整流電壓過沖較小,響應迅速。

圖7 負載切換時整流電壓輸出波形
4、結束語
圍繞永磁汽油發電機整流穩壓技術,使用dsPIC芯片控制可控硅半控整流電路的觸發,使得觸發電路具有集成度高、控制方式靈活等優點。實驗表明,本文設計的基于dsPIC的永磁汽油發電機整流控制系統,提高了對整流輸出工作狀態的控制及跟蹤能力,觸發脈沖對稱度好,性能穩定。
本文利用故障樹建模方法對西門子TXP型DCS的工廠總線建立了可靠性模型,并對其進行了定量分析,得出系統的平均壽命偏低。針對這個問題,在原系統的基礎上,用四種不同冗余方式,來改進系統的可靠性,通過對改進后系統的可靠性進行建模仿真,總結出冗余方式一是較優的系統冗余配置方式,能很好地改善系統可靠性。
(責任編輯:小徐)
相關資訊
- 伊藤動力汽油發電機的工作原理解析
- 天降小型汽油發電機
- “一帶一路”牽動全自動大型汽油發電機走得更遠
- 如何保養好家用汽油發電機
- 10KW汽油發電機長處
- 普通汽油發電機組的自動化改裝
- 汽油發電機控制系統及電氣
- 如何幫助汽油發電機組脫困
最新產品
同類文章排行
- 汽油發電機優勢出現高溫報警的原因
- 如何選購發電機蘊含大大的能量
- 柴油水泵常見故障為何排氣管有時滴油
- 汽油和柴油發電機組區別日常啟動步驟
- 汽油發電機用途“心臟”如何保養
- 汽油發電機是否省油如何接線安全
- 汽油發電機優勢磨合期如何安全度過
- 小型汽油發電機優點柴油發電機特點
- 汽油發電機選購起動前準備檢查
- 汽油發電機“燙護秘方”冷卻液溫度偏高解決
最新資訊文章
您的瀏覽歷史




